-
Palace overcome Shakhtar to reach historic Conference League final
-
Watkins salutes Emery after Villa reach Europa final
-
AI actors not eligible for Golden Globes, say organizers
-
Kuebler brace sends Freiburg past Braga into Europa League final
-
Rayo down Strasbourg in Conference League to set up first European final
-
Villa crush Forest to reach Europa League final against Freiburg
-
Brazil's Lula and Trump hail positive talks after rocky relations
-
Shakira teases new World Cup song
-
Palace beat Shakhtar to reach first European final
-
Rail fare to World Cup final stadium is cut ... to $105
-
Global stocks mostly fall as US rally shows signs of fatigue
-
Sabalenka, champion Paolini open Italian Open accounts
-
Trump gives EU until July 4 to ratify deal or face tariff hike
-
30 passengers left hantavirus ship in Saint Helena: cruise operator
-
Real Madrid to punish Valverde, Tchouameni after training ground clash
-
French parliament votes to ease returns of looted art to ex-colonies
-
Ancelotti set for Brazil contract extension: federation
-
Civilians lynched in Mali witch hunt after jihadist, rebel attacks
-
US targets Cuban military, mine in new sanctions
-
Marsh ton sets up Lucknow win in rain-hit IPL clash
-
Google faces new UK lawsuit over online display ads
-
Yankees outfielder Dominguez collides with wall making catch
-
NY to hire 500 addiction recovery mentors with opioid settlement cash
-
Trump says he would not pay $1,000 to watch US at World Cup
-
Dubois vows to take out 'trash' WBO heavyweight champion Wardley
-
France to ban CBD edibles: sources
-
Twin jihadist-claimed attacks kill more than 30 in Mali
-
US oil blockade on Cuba 'energy starvation': UN experts
-
Zelensky warns against attending Russia's parade as Moscow repeats threats
-
Millwall eye 'fairytale' in Championship play-offs
-
Hantavirus not like Covid: doctor treating patient in Netherlands
-
Covid flashbacks haunt Canary Islands as hantavirus ship nears
-
IOC lifts Olympic ban on Belarus but Russia 'still suspended'
-
IMF warns of 'inevitable' AI-powered threats to global financial system
-
Brighton boss Hurzeler agrees new three-year deal
-
WHO says now five confirmed cruise ship hantavirus cases
-
Spurs boss De Zerbi shrugs off criticism of win over weakened Villa
-
Sinner demands 'respect' from Grand Slams, Djokovic lends support in prize money row
-
Germany warns tax revenues to be hit by Iran war
-
Italy's tennis chief wants to break Grand Slam 'monopoly' with new major
-
IOC rules out 'crossover' sports at 2030 Winter Olympics
-
WHO warns of more hantavirus cases in 'limited' outbreak
-
Real Madrid's Valverde treated in hospital after Tchouameni clash: reports
-
Past hantavirus outbreak shows how Andes virus spreads
-
EU prosecutors probe alleged misuse of funds linked to France's Bardella
-
UK police officers probed over handling of Al-Fayed complaints
-
Paolini begins Italian Open title defence by battling past Jeanjean
-
Brazil must channel World Cup pressure into motivation: Luiz Henrique
-
AI use surges globally but rich-poor divide widens, Microsoft says
-
Carrick says strong finish matters more than his Man Utd future
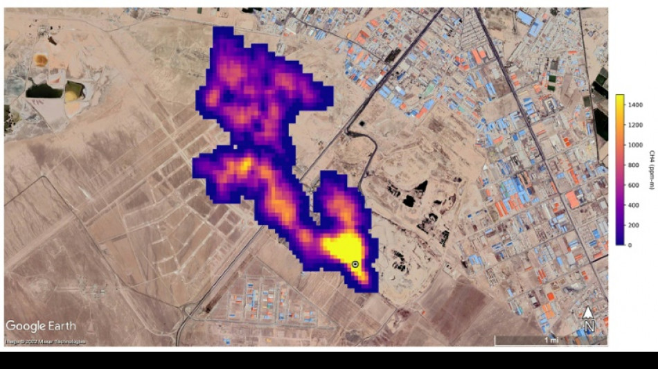
New NASA tool helps detect 'super-emitters' of methane from space
NASA scientists, using a tool designed to study how dust affects climate, have identified more than 50 spots around the world emitting major levels of methane, a development that could help combat the potent greenhouse gas.
"Reining in methane emissions is key to limiting global warming," NASA Administrator Bill Nelson said in a press release on Tuesday.
"This exciting new development will not only help researchers better pinpoint where methane leaks are coming from, but also provide insight on how they can be addressed -- quickly."
NASA said its Earth Surface Mineral Dust Source Investigation (EMIT) is designed to foster understanding of the effects of airborne dust on climate.
But EMIT, which was installed on the International Space Station in July and can focus on areas as small as a soccer field, has also shown the ability to detect the presence of methane.
NASA said more than 50 "super-emitters" of methane gas in Central Asia, the Middle East, and the southwestern United States have been identified so far. Most of them are connected to the fossil-fuel, waste or agriculture sectors.
Kate Calvin, NASA's chief scientist and senior climate advisor, said EMIT's "additional methane-detecting capability offers a remarkable opportunity to measure and monitor greenhouse gases that contribute to climate change."
- 'Exceeds our expectations' -
Methane is responsible for roughly 30 percent of the global rise in temperatures to date.
While far less abundant in the atmosphere than CO2, it is about 28 times more powerful as a greenhouse gas on a century-long timescale. Over a 20-year time frame, it is 80 times more potent.
Methane lingers in the atmosphere for only a decade, compared to hundreds or thousands of years for CO2.
This means a sharp reduction in emissions could shave several tenths of a degree Celsius off of projected global warming by mid-century, helping keep alive the Paris Agreement goal of capping Earth's average temperature increase to 1.5C, according to the UN Environment Programme (UNEP).
"EMIT will potentially find hundreds of super-emitters – some of them previously spotted through air-, space-, or ground-based measurement, and others that were unknown," NASA said.
Andrew Thorpe, a research technologist at the Jet Propulsion Laboratory leading the EMIT methane effort, said some of the methane plumes detected by EMIT are among the largest ever seen.
"What we've found in a just a short time already exceeds our expectations," Thorpe said.
NASA said a methane plume about two miles (3.3 kilometers) long was detected southeast of Carlsbad, New Mexico, in the Permian Basin, one of the largest oilfields in the world.
It said 12 plumes from oil and gas infrastructure were identified in Turkmenistan, east of the Caspian Sea port city of Hazar.
A methane plume at least three miles (4.8 kilometers) long was detected south of Tehran from a major waste-processing complex, NASA said.
D.Schneider--BTB