-
Ethiopia and Sudan accuse each other of attacks
-
Injured Mbappe faces backlash over Sardinia trip before Clasico
-
Vodafone to take full ownership of UK mobile operator
-
Stocks advance, oil falls as traders eye US-Iran ceasefire
-
Sabalenka ready to boycott Grand Slams over prize money
-
Boko Haram attack on Chad army base kills at least 24: military, local officials
-
US trade gap widens in March as AI spending boosts imports
-
US threatens 'devastating' response to any Iran attack on shipping
-
Murphy warns snooker hopefuls to 'work harder' to match Chinese stars
-
Race to find port for hantavirus-stricken cruise ship
-
Romanian pro-EU PM loses no-confidence motion
-
Edin Terzic to become Athletic Bilbao coach next season
-
Borthwick backed by RFU to take England to 2027 Rugby World Cup
-
EU hails 'leap forward' in ties with Russia's ally Armenia
-
German car-ramming suspect had mental health problems: reports
-
Pyongyang calling: North Korea shows off own-brand phones
-
Iran warns 'not even started' in Hormuz
-
World body in dark over allegations against China badminton chief
-
Asian stocks drop amid fears over US-Iran ceasefire
-
China fireworks factory explosion kills 26, injures 61
-
China hails 'our era' as Wu Yize's world snooker triumph goes viral
-
Ex-model accuses French scout of grooming her for Epstein
-
Timberwolves eclipse Spurs as Knicks rout Sixers
-
Taiwan leader says island has 'right to engage with the world'
-
Yoko says oh no to 'John Lemon' beer
-
Bayern's Kompany promises repeat fireworks in PSG Champions League semi
-
A coaching great? Luis Enrique has PSG on brink of another Champions League final
-
Top five moments from the Met Gala
-
Brunson leads Knicks in rout of Sixers
-
Retiring great Sophie Devine wants New Zealand back playing Tests
-
Ukraine pressures Russia as midnight ceasefire looms
-
Stocks sink amid fears over US-Iran ceasefire
-
G7 trade ministers set to meet but not discuss latest US tariff threat
-
Sherlock Holmes fans recreate fateful duel at Swiss falls
-
Premier League losses soar for clubs locked in 'arms race'
-
'Spreading like wildfire': Fiji grapples with soaring HIV cases
-
For Israel's Circassians, food and language sustain an ancient heritage
-
'Super El Nino' raises fears for Asia reeling from Middle East conflict
-
Trouble in paradise: Colombia tourist jewel plagued by violence
-
Death toll in Brazil small plane crash rises to three
-
Pulitzers honor damning coverage of Trump and his policies
-
Lawline Exits Beta and Launches Full AI Legal Platform for Businesses and Individuals
-
Digi Power X Signs AI Colocation Agreement with Leading AI Compute Company for 40 MW Data Center in Columbiana, Alabama
-
Camino Appointments Senior Management to Build and Operate the Puquios Copper Mine in Chile and for Corporate Development
-
LA fire suspect had grudge against wealthy: prosecutors
-
US-Iran ceasefire on brink as UAE reports attacks
-
Stars shine at Met Gala, fashion's biggest night
-
Blake Lively, Justin Baldoni agree to end lengthy legal battle
-
Dolly Parton cancels Las Vegas shows over health concerns
-
Wu Yize: China's 'priest' who conquered the snooker world
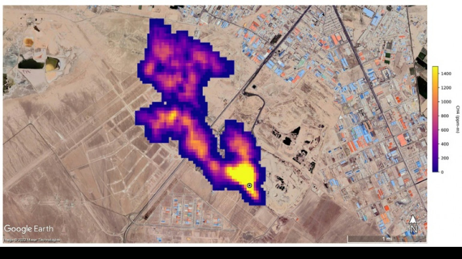
UN unveils satellite-based system to spot methane
The UN unveiled on Friday a satellite-based system to detect methane emissions as part of efforts to cut down on the major contributor to global warming.
The Methane Alert and Response System (MARS) was announced by the UN Environment Programme during the COP27 climate summit in the Egyptian seaside resort of Sharm el-Sheikh.
Methane, emitted by leaks in fossil fuel installations as well as from other human caused sources like livestock farming and landfills, is responsible for roughly 30 percent of the global rise in temperatures to date.
Dozens of countries last year pledged to act to cut pollution from the potent greenhouse gas.
MARS will use data from global mapping satellites to detect methane "hot spots" and large plumes of the gas, and identify its source, the UN Environment Programme said in a statement.
UNEP would then notify governments and companies about the emissions "so that the responsible entity can take appropriate action."
"Reducing methane emissions can make a big and rapid difference, as this gas leaves the atmosphere far quicker than carbon dioxide," said UNEP Executive Director Inger Andersen.
US climate envoy John Kerry said cutting methane was the "fastest opportunity" to help the world reach the goal of limiting warming to 1.5 degrees Celsius.
G.Schulte--BTB